AMATEURTELE.COM informatie pagina voor experimenteel radio-onderzoekers
...if your desired language isn't available, the alternative language will be shown...

 algemeen
  > adressen
  > test- en meetapparatuur

 apparatuur foto's
  > Philips PM2425 multimeter
  > Sayrosa 261 frequentieteller

 applicaties (pc)
  > UI-View (APRS)

 banden
  > 27Mc
  > FRS
  > LPD
  > PMR

 componenten
  > resistor coding

 connectoren
  > 12VDC connector
  > Condor 16
  > conenctoren [rf]
  > TNC connector

 documentatie
  > boeken
  > handleiding FUP1DZ
  > jargon
  > Morse code
  > NATO alphabet
  > Q-codes
  > radio notebook

 elektronenbuizen
  > 6H2N-EB / ECC83 / 12AX7
  > algemene informatie
  > ATP4 elektronenbuis
  > elektronenbuis codering
  > elektronenbuizen
  > gloeistroom/-spanning
  > reactiveren/reformeren
  > stabilisatiebuizen

 filters/combiners
  > Aerial Facilities BPD-410/420-3N
  > Celwave P522 UHF duplexer
  > JWX triplexer bc/2m/70cm
  > Kenwood LF-30A LPF
  > Motorola UHF cavity combiner
  > Radiosystem RS490 cavity BPF
  > stub filter [EN]
  > basics: diplexer or duplexer

 legerzenders
  > AM-65/GRC
  > LV-80 RF PA
  > RT-70/GRC
  > SEM antennetuner (AGAT)
  > SEM25
  > SEM25 gloeispanning
  > SEM35

 mechanica
  > krimplak
  > schroefdraad
  > verspanen

 meetapparatuur
  > Daiwa CN-101L
  > Daiwa CN-801
  > x-tal tester (DIY project)
  > Rigol DSA815-TG
  > Spinner BN
  > Spinner BN
  > time standard; W5OJM
  > Zetagi DL50 dummyload

 meetapparatuur (info)
  > (poor mans) spectrum analyser
  > dummyload
  > frequentieteller
  > functiegenerator
  > meetverzwakker
  > octopus component tester
  > staandegolfmeter
  > timestandard

 modificaties
  > Yaesu MH-48 lock mod

 naslagwerk
  > (coax) kabels coderen
  > APRS
  > AWG draadtabel
  > coax kabels testen
  > paneelbouw

 projecten
  > (remote) coax switch
  > afregelen FT-8x7(D)
  > APRS basispost
  > APRS tracker
  > coax switch 1-8
  > condensator microfoon
  > dummyload (audio)
  > FT-2000 headset
  > FT-2000 remote
  > FUP1DZS meetzender
  > Geloso G.1/1040-A
  > Geroh AKAC019 liermast
  > go-kit
  > headset (Avcomm)
  > hoofdtelefoon versterker PL500
  > Icom IC-25E
  > Kerona AR-301 rotor
  > KF-161 + Tinytrak 2
  > KLV 400 RF PA ombouw
  > Lineair 400W (Frinear)
  > MFJ-948 antennetuner
  > parallelle poort controller
  > parallelle poort controller
  > programmeren FT-8x7
  > Samlex SEC 1223 voeding
  > TH-D7E tracker
  > Tinytrak 4
  > uTracer 3+
  > uTracer 3+
  > voedingsconnector FT-897
  > VSWR SA meetbrug
  > Yaesu FT-857/897 meter
  > zwaai Alinco DR-135E MkII

 publicaties
  > elektromigratie in filters

 radioapparatuur
  > Baofeng UV-5R
  > Diamond X-30N rondstraler
  > Icom IC-2e
  > Kenwood TH-D7E
  > Kenwood TS-830M
  > MFJ-901b antennetuner
  > MFJ-948 antennetuner
  > Wouxun KG-UVD1P
  > Wouxun speakermike
  > Yaesu FT-101E
  > Yaesu FT-2000
  > Yaesu FT-7800
  > Yaesu FT-857(D)
  > Yaesu FT-897(D)
  > Yaesu FT-8x7 serie

 reparaties
  > capacitors
  > Geloso 3227 versterker
  > Kenwood TS-830M
  > Lorenz SEM25
  > Lorenz SEM25

 Rigol DSA815-TG
  > meting: omroepband
  > test: overspraak TG
  > test: TG signaal

 schakelingen
  > elektret microphone

 surplus apparatuur
  > Bosch Condor 16
  > Ericsson F-955
  > Ericsson RS203/RS2062

 theorie
  > aarding
  > antennetuner

 werkplek
  > workshop tips

 veiligheid
  > Beryllium oxide
  > Beryllium oxide
  > EM veldsterkte
  > radioactiviteit
  > harardous radioation?


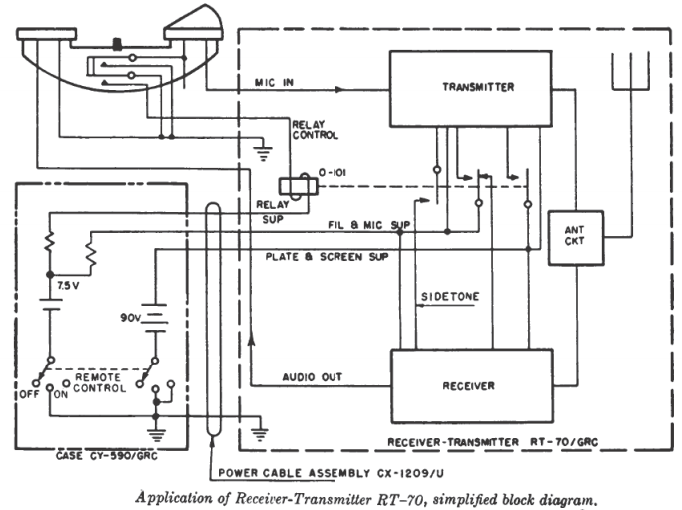
RT-70/GRC
inleiding
volgt


specificaties
modelnaam: RT-70/GRC
land van herkomst: Amerika
merk: U.S. Military (verschillende makers van dezelfde zendontvanger uit NATO landen)
bouwjaar:
type: militaire apparatuur
frequentiebereik: 47,0-58,4MHz
band: 6m
kanaalstappen: geen; continu doorlopend
kanaalafstand: 100KHz
aantal kanalen: 115 stuks
antenne aansluiting: BNC
antenne impedantie: 50 Ohm
betrouwbare communicatieafstand: 1,6Km
voorkeuzekanalen: 2; mechanisch gemarkeerd
bouw: modulair
variant: RT-70A/GRC; deze heeft een ander gloeistpanning circuit
instellingen: 3 mogelijkheden; tank (NL: tank), vehicle (NL: voertuig) of field (NL: veld)
onderdeel van: PRC-16 veldset met CY-590/GRC batterijbak / voertuigset VRC-7 met AM-65/GRC voeding/audioversterker / onderdeel van een groter systeem zoals GRC-3 tot en met GRC-8

type elektronenbuizen: miniatuur 7-pens B7G buisvoet (19 stuks)

toegepaste elektronenbuizen op type:
1x 3B4 pentode met direct verhitte kathode (DL98 = CV2240 = HD30)
4x 3Q4 pentode met direct verhitte kathode (DL95 = VT-264 = CV818)
1x 3A5 dubbeltriode met direct verhitte kathode (DCC90 = CV808)
2X 1L4 pentode met direct verhitte kathode (DF92 = CV1758 = 1F2)
7x 1U4 pentode met direct verhitte kathode (DF904 = DT153)
2x 1R5 heptode met direct verhitte kathode (DK91 = 1?1? = VT-171 = X17 = 1A2_1R5)
1x 1S5 diode pentode met direct verhitte kathode (DAF91 = ZD17 = 1B2_1S5)
1x 1AE4 pentode met direct verhitte kathode (geen alternatieven bekend)

toegepaste elektronenbuizen op buiscodering:
V1: 3Q4: microfoon versterker
V2: 3A5: 43,4MHz oscillator
V3: 1L4: 15MHz TX oscillator
V4: 3Q4: TX mixer
V5: 3Q4: TX driver
V6: 3B4: TX power amplifier
V7: 1U4: calibratie oscillator
V8: 1AE4: 1st RX RF amplifier
V9: 1U4: 1st RX mixer
V10: 1U4: 1st 15MHz IF
V11: 1U4: 2nd 15MHz IF
V101: 1U4: 3rd 15MHz IF
V102: 1R5: 2nd RX mixer & oscillator
V103: 1L4 - 4th IF @ 1,4MHz
V104: 1U4 - 1st limiter @ 1,4MHz
V105: 1U4 - 2nd limiter @ 1,4MHz
V106: 1R5 - beat osillator & 1st audio amplifier
V107: 1S5 - squelch osillator & squelch diode
V108: 3Q4 - 2nd audio amplifier

principe: Superhetrodyne dubbele.drievoudige conversie
bediening: lokaal via ptt of via afstandbediening
mengfrequenties: 15KHz en 1,4KHz
modulatievorm: FM spraak (F3E)
zendvermogen: 500mW

voedingsbron: extern (bijvoorbeeld: AM-65/GRC)
voeding gloeispanning: 6VDC @ 360mA
voeding hoogspanning: 90VDC @ 80mA voor anodes en roosters
voeding zenderelais: 6VDC @ 160mA

geluidsbron (extern): hoofdtelefoon of externe versterker (AM-65/GRC)

behuizing: lichtmetalen kast
kleur: donkergroen
bouwvorm: "bootanker" (zeer degelijke bouw)
afmetingen: hoogte: 135 / breedte: 200 diepte: 330mm
gewicht: 7Kg

extra's in behuizing: buizentrekker en keuringsrapport op zijde (watervast)

apparaatbeschrijving

frontpaneel

open de afdrukbare pagina door hier te klikken

contact the administrator
If there are questions, notifications or other kind of information, please let me know by sending a messege to me by using the contact form below. If a responce on your message is desired, please make a note of it in the message. is. In this case, be sure your e-mail address is filled in on the form below.
Note; This message will be sent to the administrator and will not be shown om the website.
name (and callsign):
message:
e-mail address:
Type 2134 in the form field as a check:

AmateurTele.com © stat